作者:工程技术公司工程支援部 郭小兵
培训部飞行培训中心王勇
B737NG/MAX每台发动机有左右2个点火系统,每个点火系统包括:点火激励器、点火导线、点火电嘴等,如下图。
1发的左点火的工作电源是1#115V交流转换汇流条,右点火的工作电源是115V交流备用汇流条。
2发的左点火的工作电源是2#115V交流转换汇流条,右点火的工作电源是115V交流备用汇流条。
如下图:
因为右点火工作电源是115V交流备用汇流条,对于飞行员来说点火系统只能在发动机起动时发现是否正常,为应对空中失去所有交流电或者更严重情况放行飞机前必须要求发动机右点火工作正常,所以公司SOP要求每天首班飞行,起动发动机时需选择在右点火。如果点火系统不工作,那么起动发动机提起起动手柄后15秒内EGT不上升,EEC会自动切断HMU内的燃油计量活门以切断燃油,飞行员也需要马上切断起动手柄以关断翼梁燃油关断活门来保证安全裕度,冷转一分钟,利用风转吹出积在燃烧室内的燃油,防止下次起动时出现富油情况。
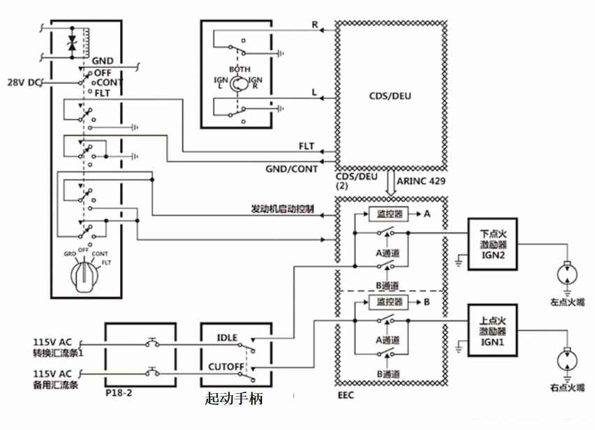
点火器的工作由起动电门、点火选择电门、起动手柄、EEC共同控制,原理如下图:
在发动机地面起动期间根据点火选择电门的选择位置是左、右还是(BOTH)双点火位,当起动手柄提到IDLE位置后,点火激励器将115V交流电转为15000--20000V直流电,输出约14.5~16焦耳的能量。点火嘴使用此能量点燃燃烧室内的油/气混合气,火焰经过燃烧室后变成废气向后喷出推动高压涡轮和低压涡轮加速,直到N2转子加速到56%后,起动电门弹回到OFF位,此时EEC会停止点火指令。后续给发动机输送的燃油和从压气机来的空气在燃烧室内依靠火焰持续点燃,不需要点火电嘴持续点火,点火电嘴在起动后退出工作,发动机依然可以正常运转。
EEC后续监控发动机工作情况,如果N2 出现非指令性的快速下降,左右两个点火器会同时点火,以挽救发动机。
而活塞发动机在整个工作时段的每个工作循环内,为保证发动机正常运转不熄火停车,点火电嘴都要点火一次,点火电嘴电路必须始终接通。这也是涡轮风扇发动机点火系统与活塞发动机的重要区别。
飞行程序要求在起飞、进近阶段、紧急下降、结冰天气、遇到或预计有中到大雨、冰雹或雨夹雪情况,起动电门要设置CONT(连续),在连续( CONT)位时向选择的点火器提供点火。在严重颠簸、火山灰环境、发动机高振动、双发失去推力、空中风转起动,起动电门要设置FLT(飞行位),在飞行( FLT)位时点火选择电门被旁通向两个点火器提供点火。
除了上述所列情况平时不需要将起动电门设置CONT(连续)或者FLT(飞行位),过度(长时间)使用点火电嘴会造成电嘴烧蚀,从而降低或者失去点火能力 。下图是航线维护发现的点火电嘴烧蚀的图片。
由于点火系统的频繁使用以及对于发动机安全运行的重要性,所以点火点嘴、点火导线等有时限进行检查或定期更换要求,一般737NG发动机每1800飞行小时更换点火点嘴,每4000飞行循环检查点火导线。
评论 (0)